
吉林量维节能技术有限责任公司
电话:0432-64632188
手机:18629910189
地址:吉林市昌邑区站前街重庆路121号3楼306号
Email:jltuneup@163.com
QQ:1736017173
TNP-TBG型双向功率平衡调补柜 配变自动化控制装置(三相负荷不平衡装置)
变压器不对称运行的根本原因是由于负荷分配不均衡或用电的不同时性造成的,而究其实质就是负荷网络不对称造成的。只要将负荷网络对称化,就可以使变压器对称运行。由此,我们可以构造一个由无功元件构成的阻抗网络叠加在负荷网络上,该网络本身不消耗有功功率,并在不改变负荷有功功率特性的前提下使变压器的输出电流对称,同时补偿负荷的无功功率。该网络称之为“调补网络”。
其基本原理是:采用无功元件电容器和电抗器构造出一个不对称电路网络,接入三相对称电源后使之产生负序和零序电流,其大小与负荷产生的负序和零序电流相等,而方向相反,抵消掉负荷的负序和零序电流,最终变压器只输出正序电流,实现变压器的对称平衡运行。
调补前:电流中有负序和零序分量。
即 Ia=Ia1+Ia2+Ia0;
Ib=Ib1+Ib2+Ib0;
Ic=Ic1+Ic2+Ic0 ;
调补后:电流中的调补网络产生的负序和零序分量i2 、i0与负荷网络产生的负序和零序分量I2 、I0互相抵消,合值为0。
即I2=I2+i2=0,I0=I0+i0=0 ;
则:变压器的输出电流中只有正序分量。
即Ia=Ia1, Ib =Ib1, Ic=Ic1;
根据上述原理,在传统无功补偿器的基础上,采用由无功元件构成不对称的补偿导纳网络原理,可实现对有功电流调相,同时补偿无功功率。调补网络图如下所示。
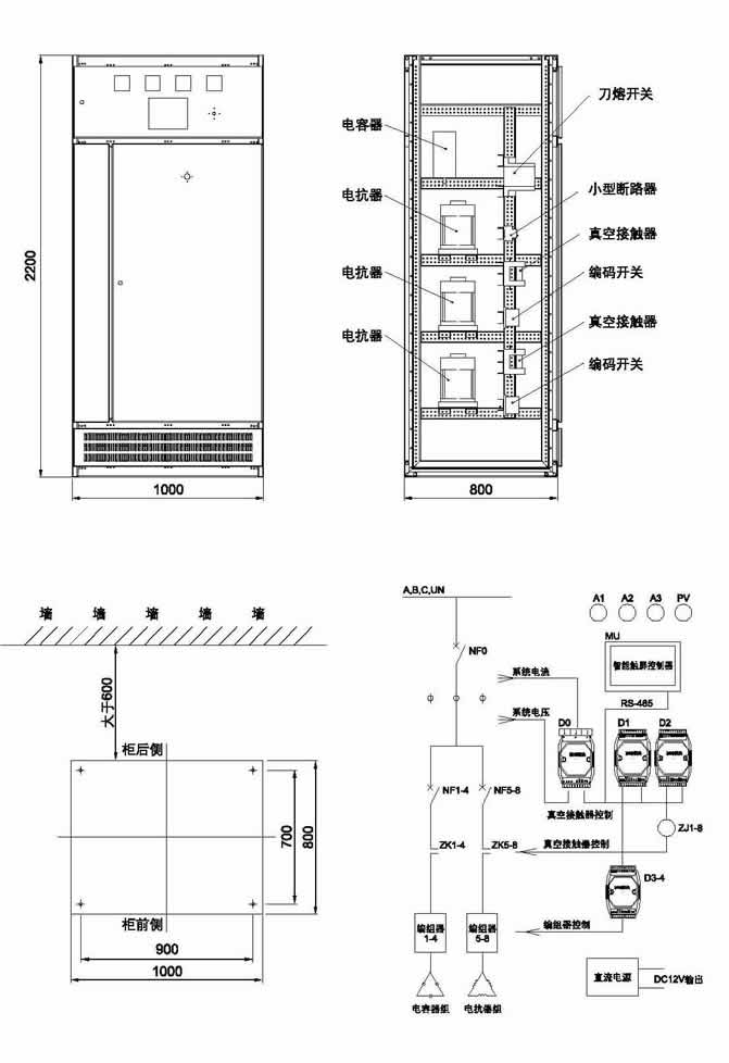
基于上述原理,我公司研发生产出TNP-TBG型双向功率平衡调补柜。该装置由12只单相电抗器和12只电线电容器构成调补网络,
采用自行设计的编组开关,可巧妙的将电容器和电抗器灵活地接入相间或相零间,大幅提高电容器和电抗器的利用率,减小了装置的体积。通过控制器内设置好的程序,通过控制编组开关的切换,使电容器和电抗器即可以接在相线与相线之间,也可以接在相线与零线之间,完成电容器的星角不等量任意混接,实现装置的调补功能。
外形及安装尺寸:
技术参数
—工作电压:三相AC 380V±20%;
—电源频率:50HZ;
—整机功耗:<30W;
—工作环境温度:-40℃~+50℃;
—相对湿度:≤90%RH;
—防护等级:IP33;
—工作场所:远离有严重粉尘、化学腐蚀剂的场所。
—调整能力:将变压器零线电流校正至额定电流的5%以内;
—补偿能力:将电网中三相功率因数补偿至0.95以上;
—适用范围:民用供电及农电系统变压器二次侧及线路分支处。
技术特点
—先进的调整三相不对称有功电流同时补偿无功功率因数的功能
通过在三相四线低压配电系统中的各相与相之间及各相与零线之间恰当地接入若干电容器和电抗器的方法,不仅使各相的有功电流达到平衡,同时使各相的功率因数都得到良好的补偿。
—科学快速的算法
微机控制器检测、计算三相电压,三相电流,三相有功功率和三相无功功率,根据理论计算结果,以佳编组一步投切到位,实现调整有功功率,使三相电流接近或达到平衡,并补偿无功功率,使功率因数接近为1。
—独特的编组开关
在控制器的控制下,通过磁保持继电器构成的编组开关,使每台单相电容器和电抗器既可接在相线与相线之间,又可接在相线与零线之间,达到了调整有功和补偿无功的目的。
—优良的补偿精度
由于每台电容器和电抗器既可接在相与相之间,又可接在相与零之间。当电容器接在相线与零线之间时,其工作电压变为额定电压的 1 /
3,这时的实际补偿量为额定补偿量的1/3,其补偿步距为装置总补偿容量的1/36,精度是一般补偿装置不可能达到的。
安装及使用
—装置可以安装在配电间内、箱变旁。为便于操作与维修,机柜前后要留有(>0.5米)足够空间。
—连接调补装置的电源线一端接在变压器二次刀开关上,另一端接在调补装置内空气开关的1、3、5端,零线接在零线柱上。
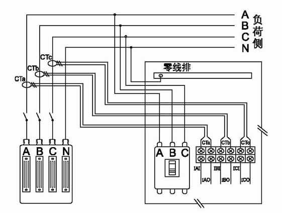
—只需将三个电流互感器分别套在电网变压器三相输出端(变压器二次刀开关之前) ,测变压器的总输出电流,并固定牢固。互感器二次引出线加护套接到调补装置内的辅助接线端子上,注意,各相互感器接线必须与电源相序对应。
注意:由于该装置的调补功能改变了电源侧三相间的有功电流分配,对于分相计量的用户,补偿测量CT应安装在计量表前。
常规型号及参数
型 号
电容器容量(KVAR)
电抗器容量(KVAR)
大转移有功电流(A)
小补偿步距(Kvar)
适用变压器容量(KVA)
TP-TBG-40
40
40
21
1.1
100
TP-TBG-60
60
60
32
1.7
200
TP-TBG-80
80
80
42
2.2
250
TP-TBG-100
100
100
52
2.8
315